制造业知识分享、信息发布平台-兴盛制造网 Email: 206027815@qq.com

水泥试验小磨主要特点

分类: 其他 浏览量: 留言数: 46329

SM-500水泥试验小磨08.jpg

水泥试验小磨主要特点:
具有结构紧凑、操作方便、维修简单,性能可靠,良好的防尘、隔音效果,采用定时器控制自动等特点。

水泥试验小磨使用说明:
◆称量待粉磨的熟料、石膏或其它物料。
◆入磨前物料较先进行破碎,使入磨物料粒度小于7mm。
◆将磨体内的余物料清除干净,然后倒入破碎后的物料。
◆盖紧磨门,拧好压紧螺帽,注意勿使磨门偏而漏缝,然后盖好罩壳门。
◆根据粉磨需要,调整好研磨时间,不能在运转时调整。
◆开机研磨。
◆若要求粉磨过程中取样检验物料的细度或比表面积时,需停机后2~3min,待粉料沉降后再打开磨门取样,如果磨门未对准罩壳门,则可用点动开关调整。
◆当磨至规定时间,磨机应自动停车,停车后换上栅孔板,再开动磨机甩料,至甩净为止。
◆静待约5分钟即可抽出盛料斗,取出磨好的物料。
◆如磨制有专门要求的物料,应在磨制前用干的矿渣或砂子放入磨筒内研磨5分钟来清洗粘在钢球上的物料。

水泥试验小磨参数:
◆磨筒内径及长度:φ500×500mm。
◆研磨体装载量:100Kg。
◆入磨物料粒度:<7mm。
◆入磨物料装载量:≤5Kg。
◆磨筒转速:48r/min。
◆磨粉时间:30min。
◆搅拌轴:38mm。
◆滚筒壁厚:10mm。
◆包装尺寸:1680×860×1310mm。
◆毛重/净重:400/300kg。
◆电压功率:380V/1.5KW。

水泥试验小磨结构:

水泥试验小磨组成:

本试验磨它是由支座、电器控制箱、罩壳、磨机等四部分组成。
◆支座:支座是由磨机(9)及电动机(12)组成的钢结构,用以支承罩壳,磨机,电动减速机及电器控制箱等,磨机座底部有4 个Φ20底脚螺栓孔,用以固定全套设备。(地脚安装尺寸见图二)。
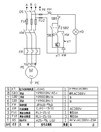
◆电器控制箱(电气原理图见图三):由按钮、组合开关、热继电器、时间继电器、组合开关等组成,研磨时间出厂时已调到场30min,用户也可以根据物料研磨细度自由调整。当磨机停机后方可打开磨门,若磨门未对准罩壳门时用点动开关点动对准之。
◆罩壳:
罩壳由二层玻璃钢板中间夹吸音棉组成,分上下两罩,上罩壳有罩门(2),下罩壳有取料斗(3),可盛放磨好的物料,罩壳与磨机轴用带有毛毡圈端盖7密封,所以罩壳起到隔音和防尘的良好密封作用。
◆磨机:磨机由筒体(5)、磨门盖(4)、轴承及轴承(8)、联轴器(10)和齿轮减速机(11)等组成,是研磨物料的主体部分,在卸料时将磨盖换上栅孔卸料板,满足卸料的要求。

注意事项:
◆在运转过程中,应经常注意有无异常的噪音,冲击声,齿轮减速电机、轴承温升是否过高、冒烟、臭味等情况,如有,应立即断电源,查找原因,排除故障之后才能恢复运转。
◆经常检查各密封垫及磨门盖4上的密封环等,如有损坏,应及时更换。
◆控制箱应保持干燥,经常检查电源接触情况,接地应可靠。
◆经常清理磨机外表面及罩壳内表面余尘。
◆随时检查各部分紧固件,如有松动,应及时拧紧。
◆定期检查润滑系统,每三个月换一次减速器润滑油(40号机油),每半年更换一次轴承润滑油脂(钙基或钙钠基润滑脂)。

安装调试:
◆试验磨拆箱后,应将整机外表擦拭干净,仔细检查齿轮减速电机、磨机、罩壳、轴承座等处在运输中有无碰坏,紧固件有无松动,应拧紧。然后吊装,应将绳索系在座上,不得系于罩壳、轴、电机上,以免损坏零件。
◆安装时,应先将支座底板上油污脏物清洗,水泥基础表面应平整,支座安放平稳后,用地脚螺栓紧固(允许用钢制垫块调平)。
◆试车前应检查磨机和罩壳处,如有相碰应调整到不碰;检查磨门盖是否关紧,不得有松动;检查轴承座、减速电机的润滑情况,如无润滑油,应注至油窗中指示线处。
◆用手转动磨机一周以上,检查磨机是否有碰撞,不灵活等不正常情况。
◆通电试机,磨机应按顺时针方向运转(立于试验磨正面从左往右看),起动后,如发现运转方向与要求不符时,可断开电源,待电机停止转动后,将电源导线的任意二根互换位置,再重新启动,试验磨应空载情况良好后,方可逐步加入负载。

用途:
该仪器主要用于水泥厂化验室对水泥熟料及其它物料的研磨。

水泥稠度仪操作说明:
▲每次测定前,首先将仪器垂直放稳,不宜在有明显振动的环境中操作。
▲每次测定完毕均应将仪器工作表面擦拭干净并涂油防锈。
▲仪器使用完毕,清洗擦拭干净,记录仪器使用记录。
▲测定标准稠度用水量前应先检查仪器滑动部分在支架中能否自由滑动,同时检查试锥降至杯顶时,指针应对准标尺零点,否则应予调整。
▲测定凝结时间前,应取下锥形杯并换成圆模,并托以玻璃板再一起放到垫板上,然后卸去试锥,换成试针,同时检查试针与圆模顶接触时指针是否对零,否则应予调整。

参数:
▲试锥等滑动部分总重量: 300g。
▲试锥滑动zui大行程: 70mm。
▲净重: ≈3.8kg。

简介:
该仪器是上海魅宇仪器设备有限公司研发制造的一种水泥、混凝土行业检测仪器。主要用于检测水泥净浆的标准稠度需水量、凝结时间。适用于硅酸盐水泥、普通水泥、矿渣水泥、火山灰水泥、粉煤灰水泥及其它水泥的测定。

使用维护:
▲使用前需要将滑动部分注入少许润滑油,并检查是否能上下自由滑动。
▲标准稠度的测定:拌和结束后,立即将拌制好的水泥净浆装入已置于玻璃底板上的试模中,用小刀插捣,轻轻振动数次,刮去多余的净浆,抹平后迅速将试模和底板移到维卡仪上,并将其中心定在试杆下,降低试杆直至与水泥净浆表面接触,拧紧螺丝后,突然放松,使试杆垂直自由地沉入水泥净浆中。在试杆停止沉入或释放试杆30S时记录试杆距底板之间的距离,升起试杆后,立即擦净,整个操作应在搅拌后1.5min内完成。以试杆沉入净浆并距离底板6mm±1mm的水泥净浆为标准稠度净浆。其拌和水量为该水泥的标准稠度用水量(P),按水泥质量的百分比计。
▲初凝结时间的测定:试件在湿气养护箱中养护至加水后30min时进行*次测定。测定时,从湿气养护箱中取出园模放到试针下,降低试针与水泥净浆表面接触。拧紧螺丝后,1s~2s后突然放松,试针垂直自由地沉入水泥净浆。观察试针停止下沉或释放试针30s时指针的读数当试针沉至距离底板4mm±1mm时,为水泥达到初凝状态,由水泥全部加入水中至初凝状态的时间为水泥的初凝时间,用min来表示。
▲终凝时间的测定:为了准确观测试针沉入的状况,在终凝针上安装了一个环形附件。在完成初凝时间测定后,立即将试模连同浆体以平移的方法从玻璃板取下翻转180°,直径大端向上,小端向下放在玻璃板上,再放入湿气养护箱中继续养护,临近终凝时间每隔15min测定一次,当试针沉入试体0.5mm时,即环形附件开始不能在试体上留下痕迹时,为水泥达到终凝状态,由水泥全部加入水中至终凝状态的时间为水泥的终凝时间,用min来表示。
▲测定应注意。在zui初测定的操作时应轻轻扶持金属柱,使其徐徐下降,以防试针撞弯,但结果以自由下落为准,在整个测试过程中试针沉入的位置至少要距试模内壁10mm,临近初凝时间每隔5min测定一次,临近终凝时间每隔15min测定一次,到达初凝或终凝时应立即重复测一次,当两次结论相同时才能定为到达初凝或终凝状态。每次测定不能让试针落入原针孔。每次测试完毕须将试针擦干净并将试模放回湿气养护箱内,整个测试过程要防止试模受振。

构造性能:
▲本维卡仪具有双边指标刻控尺,通过滑动杆的移动,借固定在滑动杆上的指示针进行读书。刻度尺左侧为S,表示下沉深度MM,刻度范围由0—70毫米,zui小刻度间距为1毫米,刻度尺右侧为P,刻度21—33%,表示标准稠度用水量。
▲标准稠度试杆用于测定稠度用,试针用于测定凝结时间用,试杆和试针根据测试要求,可拆卸使用。
▲本维卡仪主要由铸铁座、支架、滑动杆、刻度尺、园模、试杆、试针等件组成,滑动杆旁的松紧螺丝用以调整高低,指针借固定套及螺丝固定在滑动杆上,以测定滑动杆移动的情况。

使用方法:
▲净浆拌和结束后,将拌制好的水泥净浆装入已置于玻璃底板上的试模中,用小刀插捣、轻轻振动数次,刮去多余净浆,抹平后迅速将试模和底板移到维卡仪上,将其中心定在试杆下。
▲试杆降至净浆表面,拧紧螺丝,突然放松,记录试杆停止沉入或释放试杆30s时试杆距底板之间的距离。整个操作应在搅拌后1.5min内完成。以试杆沉入净浆并距离底板6mm±1mm的水泥净浆为标准稠度。水泥稠度仪,维卡仪,水泥净浆标准稠度及凝结时间测定仪
▲初凝时间测定:将圆模放在玻璃板上,将净浆放入圆模内,插捣、振动数次试件在养护箱养护30min。观察试针停止下沉或释放试针30s时指针读数,当试针沉至距底板4±1mm时,为水泥的初凝时间。
▲进行*次测定应扶持金属棒,使其慢慢下降,以免试针撞弯。
▲终凝时间测定:初凝时间测定完成后,立即将圆模同浆体以平移方法从玻璃板上取下翻转180°,直径大端向上,放在玻璃板上,再放入养护箱养护。临近终凝每30min测定一次,当试针沉入0.5mm时,即环形附件开始不能在试体上留下痕迹时为水泥的终凝时间。
▲到达初、终凝时,应重复测一次,两次结论相同才能确认。

本文地址: https://www.xsyiq.com/46329.html
网站内容如侵犯了您的权益,请联系我们删除。

标签: 上一篇: 下一篇: